全国统一客服热线:
4008269178
阿里巴巴
官方微博
手机版
首 页
关于我们
产品展示
技术与服务
工程业绩
人力资源
新闻中心
联系我们
公司简介
企业文化
组织机构
产品总汇
新品推荐
解决方案
客户服务
下载中心
客户留言
工程业绩
人才战略
招聘信息
在线应聘
公司新闻
行业动态
媒体报道
联系方式
区位交通
产品列表
全部折叠
|
全部展开
防爆电器类
防爆配电箱
防爆配电柜
防爆电源箱
防爆检修插座箱
防爆控制箱
防爆仪表箱
防爆接线箱
防爆断路器磁力
防爆正压柜
防爆开关按钮
防爆启动柜
防爆消防类
防爆GDD柜
防爆插销
防爆电缆盘
防爆电机
其它类
防爆管件穿线类
防爆填料函
防爆密封接头
防爆格兰头
防爆软管
防爆接线盒
防爆穿线盒
通风工程防爆类
防爆空调
防爆冰箱
防爆风机
防爆风扇|换气扇
离心式通风机
低噪声轴流风机
防爆屋顶风机
防爆轴流风机
防爆通风排风设备
防爆防腐三防类
防爆防腐电器
防爆防腐灯具
防腐防尘防水类
电动机智能保护器
产品总汇
首页
>
产品展示
>
产品总汇
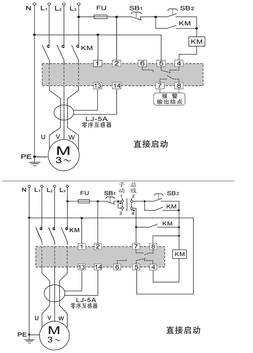
JN300-Z-100L电动机智能监控器
打印当前页
放入收藏夹
发邮件给我们
点击次数:2113
产品详情
展开
收缩
QQ咨询
在线咨询
电话咨询
0577-61735898